机械设计资料
返回首页
会员中心
功能菜单
联系我们
https://web.sjbb168.com/
酒精工厂设计说明书——72页 毕业设计(论文)
来源: 阅读:11
网站管理员
发布于 2026-01-29 22:00
查看主页
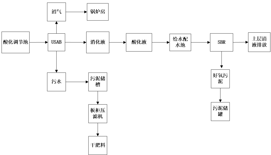
这份关于酒精工厂设计的毕业设计学习资料,共72页,内容详实。它系统阐述了从原料处理到最终产品形成的整套工艺布局与设备选型方案,重点解析了蒸馏、发酵等核心工段的流程设计。资料注重能耗分析与安全考量,提出了切实可行的车间布置思路。其价值在于为同类工程提供了经过严谨论证的参考框架,对理解工厂整体规划具有重要借鉴意义。这份实用资料结构严谨,逻辑清晰,展现了专业的设计深度。
免责声明:本文为用户发表,不代表网站立场,仅供参考,不构成引导等用途。
机械设计资料
相关推荐
装载机工作装置的毕业设计(论文+CAD图纸+运动仿真)
12/25
22
机器人手臂升降和回转机构图
01/13
32
立式加工中心自动换刀装置设计(链式刀库+机械手)【设计说明书+10张CAD图纸+外文翻译】
02/04
13
载货汽车中间轴式5+1挡变速器设计【论文+CAD图纸+外文翻译】
02/05
8
全长3.5km路基宽度28米四车道说明及CAD图(总说明书、路线、路基、路面及排水、桥梁、涵洞、交通工程及沿线设施)
01/27
17
首页
分类
购物车
消息
我的
想要更低价购买?
长按二维码,联系客服享优惠折扣
微信号:
yj99cn